【导读】纳芯微电子近期推出了新一代NSI36xx系列隔离采样芯片,该系列作为NSI13xx系列的全面升级,涵盖了隔离电流放大器(NSI360x)、隔离电压放大器(NSI361x) 以及集成比较器与单端比例输出的NSI36C00R/NSI36C1xR等多个子系列。新品通过高度集成隔离电源、灵活输出配置及内置保护电路,显著简化了工业电机驱动、光伏逆变器、新能源汽车主驱等高压系统的电流/电压采样设计,助力实现更高功率密度与系统可靠性。
纳芯微电子近期推出了新一代NSI36xx系列隔离采样芯片,该系列作为NSI13xx系列的全面升级,涵盖了隔离电流放大器(NSI360x)、隔离电压放大器(NSI361x) 以及集成比较器与单端比例输出的NSI36C00R/NSI36C1xR等多个子系列。新品通过高度集成隔离电源、灵活输出配置及内置保护电路,显著简化了工业电机驱动、光伏逆变器、新能源汽车主驱等高压系统的电流/电压采样设计,助力实现更高功率密度与系统可靠性。
NSI36xx系列订货料号命名规则
一、基本特性
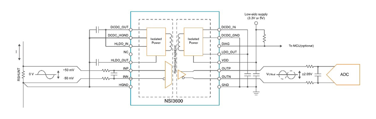
●集成隔离电源
单一供电设计:传统方案需为高压侧和低压侧分别供电,而NSI36xx系列仅需低压侧供电即可工作,省去外部隔离电源模块,降低系统复杂度。
成本与空间优化:预计节约整体BOM成本10%~20%,PCB面积减少30%~50%,适用于空间受限的紧凑型设备。
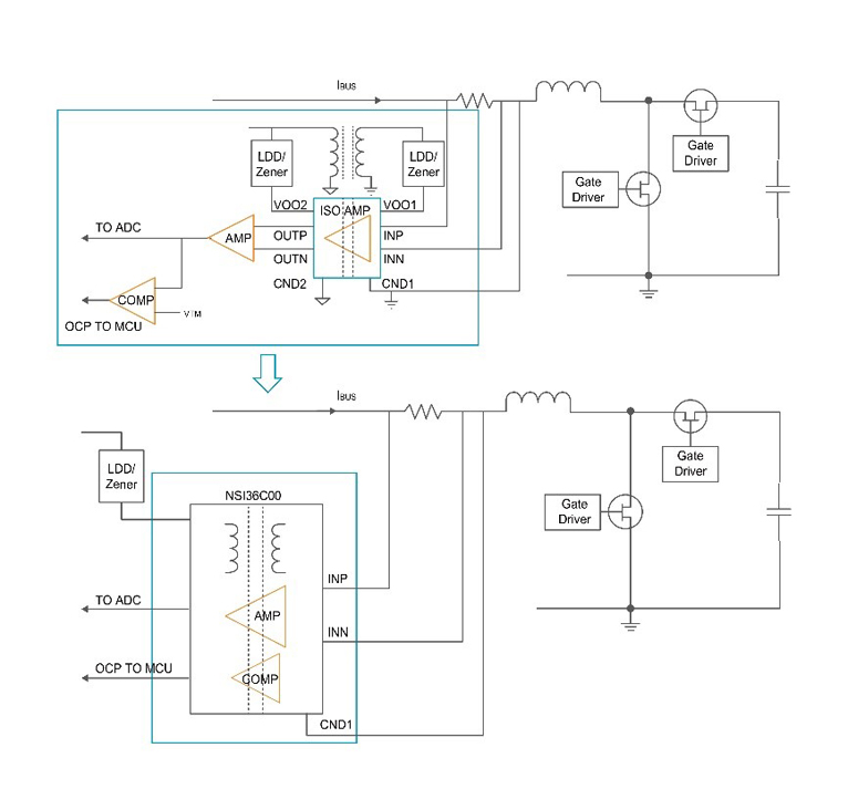
集成隔离电源的NSI36xx系列在高压侧的供电电路设计
未集成隔离电源的NSI13xx系列在高压侧的供电电路设计
●灵活输出配置
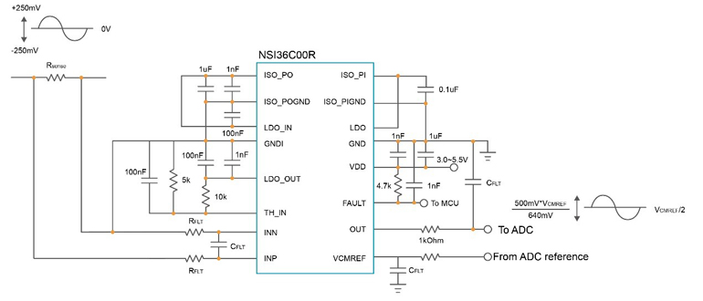
单端比例输出:NSI36C1xR/NSI36C00R支持比例输出架构,可直接匹配后端ADC,减少信号调理电路,提升采样精度。
全系列输出兼容:提供差分输出与单端比例输出选项,适配长距离传输与简化设计等不同场景需求。
●内置保护与诊断功能
快速故障响应:集成可调阈值比较器,支持过流/过压保护,响应延迟低至300ns(典型值),实现逐周期保护。
自诊断功能:通过实时状态监测简化系统诊断流程,无需外部电路,提升系统安全性。
NSI36C00R比例型单端输出直连ADC
●工业级可靠性
封装与认证:全系采用SOW16封装,支持5000Vrms绝缘电压及-40℃~125℃宽温工作范围,工规与车规版本将陆续量产。
集成过流比较器,传输延时300ns (typ) / 800ns (max)
二、技术难点及应对方案
三、同类竞品对比与分析
竞品分析结论:
NSI36xx系列在集成度与成本平衡上优势突出。相较于传统方案,其隔离电源集成与单端比例输出直接解决了供电复杂性和信号链冗余问题;与国际厂商(如TI、ADI)相比,虽在品牌影响力上存在差距,但通过硬件级功能定制(如可调比较器) 和更优性价比,在光储、新能源等本土化需求强烈的领域具备差异化竞争力。
四、应用领域
●工业控制:电机驱动、伺服系统电流采样,支持宽温环境持续运行。
●新能源与汽车:光伏逆变器、车载充电机(OBC)、主驱系统高压监测,满足ASIL-D功能安全需求。
●电源基础设施:服务器电源、5G基站电源,助力高功率密度设计。
五、、产品供货情况
●量产进度:工规首发型号NSI3600D、NSI3611D、NSI3612D已量产;支持单端比例输出及车规版本将陆续推出。
●供应链:依托纳芯微全生态“隔离+”产品矩阵,提供一站式解决方案。
NSI36xx系列产品选型表
结语
纳芯微NSI36xx系列通过“集成电源+灵活输出+内置保护” 三重创新,重新定义了隔离采样电路的设计范式。其突破传统分立方案的局限性,为高压系统提供了更高功率密度、更低成本与增强可靠性的芯片级解决方案,进一步强化了国产芯片在高端工业与汽车电子领域的自主可控能力。
推荐阅读:
AI赋能智能座舱!恩智浦i.MX 952处理器重塑车载感知体验
精准感知,能效革新:艾迈斯欧司朗新红外发射器降低穿戴设备设计门槛
国产芯突破!华北工控EPC-3132ZX-A以全链路安全赋能网络防护
信号全覆盖:Abracon新推鞭状天线支持Sub-GHz至Wi-Fi多频段





